欢迎光临青羊区恒翔机电维修服务部网站!祝您生活愉快!
热线电话: 13518219792

发电机组维修

风冷式发电机通风系统的设置方法是什么

发电机维修公司     发布时间:2023-11-02 14:06


p>风冷式发电机通风系统的设置方法是什么



风冷式通风系统的设置

所谓风冷式发电机通风系统就是由工程外送入冷空气吸收并带走电站机房的余热。当工程外空气温度常年较低时(一般工程内外温差不小于5~8℃),水源水量又很少的地区可采用风冷式通风系统。这种系统的优点是不用水,系统简单,操作维护方便。缺点是通风系统进风量大,设备大,占地面积大,不便于电站的防毒密闭。因此这种系统适用于独立电站或支坑道式电站,不适用于炎热地区。

风冷却式通风系统所需的进风量可按下式计算:


式中:Cp为空气的比热容;r为进入机房的空气容重;tB为排风空气温度,℃;tH为进风空气温度,℃。

当电站机房采用风冷式通风系统时,要求从工程外进入的冷风量不但能满足机房降温(排除余热)的要求,而且又要能带走柴油发电机循环冷却水所散发的热量。为此通常采用淋水式立式冷却器或小型点波填料冷却塔作为柴油发电机循环冷却水的冷却设备。

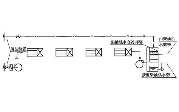
风冷式通风系统原理图如图1所示。


风冷式发电机通风系统原理图.png

图1   风冷式通风系统原理图


该系统的工作过程:进风机将工程外冷空气送到电站机房内,吸收机房余热(Q余),使冷空气温度升高,再由排风机将机房内热空气(通常不超过35℃)送到立式冷却器或冷却塔内冷却柴油发电机出来的热水,使空气进一步增温(并且增湿),由排风管送到工程外。如此不断循环,达到降低机房空气温度和降低柴油发电机冷却水温度的目的。

柴油发电机循环冷却水散热量与进入冷却器的风量的关系可按下式计算:


式中:Q为柴油发电机循环冷却水散热量,查表3-3得出;γ为机房内空气的容重;iK为排出冷却器的空气热焓;iB为进入冷却器的空气热焓。